LeoM is overleden, helaas veranderen diensten nog wel eens de foto albums. Dus hier zijn Photobucket foto’s om er voor te zorgen dat die bewaard blijven.
Globaal gezien kan hij nog even mee. Hopelijk ik ook.
Leo M van het bus-forum had een hoop foto’s gepost en hier maakten wij graag gebruik van. Helaas is hij overleden en veranderen online diensten nog wel eens de foto-albums. Om het werk van Leo te bewaren heb ik het in deze post gezet. Hierbij: Photobucket foto’s.
Eerst de batterij-massakabel afleggen. Het instrumentenbord met de vier leuke parkerschroefjes verwijderen.
voor leken=lange witte aansluiting van de tellers . De andere moeten door het gat lopen ,bij heraansluiten. Vergeet hierbij niet de losse kabeltjes van de noodschakelaar.
De verwijderde tellerkast.
Terug met vaselinespray ertussen.
Aan de zijkant ook.
De veiligheiodsbouten(?)draaien met een goede griptang los. En anders uitfrezen en vernieuwen.
De kleine schroeven vooraan,tegen de ruit lossen. De grote dubbele schroeven zijn van de ruitenwissermechaniek en laat je best zitten,teware dat deze ook al mocht mankeren… Steeds mogelijk met en T3.
Nog twee blinkende schroeven.
Hier ook
Nog een schroef
De tableau verbergt heel wat vuil.
Tablau afwassen
Aan de voorkant de grille voor de zoveelste keer lossen.
Een blik op het vuile boeltje,vol stof. Het was dan ook een bloemenbus.
Langzaam,maar zeker opent de bak zich met veel geweld.
Zicht op 18 jaar stof. Dit stof doet de luchttoever verminderen,maar ook gaat het toerental van de ventilator stijgen,waardoor deze in de soepp kan draaien.Dus is het nodig dit vuil te verwijderen en de radiator door te blazen.
Nog een zicht op de ventilatormotor.
De koudestartinrichting moest worden gerepareerd…
De plastiekbehuizing bleek kapot te zijn na grondige (!) inspectie.Deze werd nadien hersteld met een stuk alu.
Met dop 24mm wordt het stuur verwijderd.
Het gemakkelijkste is ook de onderste bouten te lossen.
Kris leefde zich eens goed uit.Met ontvetter onder druk,daarna met zeerpsop onder druk en daarna afspoelen met heet water.
En ziedaar,het verwachte vuil.
De twee verwijderde massaklemmen.
De verwarmingsblok eruit gehaald.
Om aan de radiator te kunnen moet de plastiek geopend worden,met geweld….
De 4 plastieken klemmen die de onderste kleppenas op zijn plaats houden.
De verdachte radiator zit vol vuil…
De blower en de voorschakelweerstand uitmeten.
De temperatuur bedraagt 116°C,omdat de voorschakelweerstand hier niet gekoeld wordt door de blowerlucht.Toen begon het ding te roken en stopte ik de test.
De nieuwe radiator ziet er keurig uit.
De oude afsluit-schuimrubber wordt na 23 jaar verwijderd.
De binnenste kleppenas eruit krijgen is wat wringwerk.
De zwarte plastieken klipsen verwijderd.
Het maken van de gaatjes met een broeksriemgatentang.
Ondertussen begint Pipo haar tanden te scherpen aan een oud voorbeeld verwarmingsbak.
Een paar R en L kleppen,die ik eruit nam om de kleppenas te demonteren worden er weer ingeklopt.
Een andere voorschakelweerstand,voorzien van nieuwe AMP-klemmen en een nieuwe schakelaar.
Het testen van de ingebouwde blower voordat de bak wordt dicht geplakt.
En één aan de buitenkant,om zo zeker dicht te zijn.
De verwarmingsblok klaar voor inbouw. Witte lijm omdat ik dan beter zie of alles dicht is.
De kleppen welke neervallen bij stilstand bouwde ik er niet meer in.
Deze stilstandkleppen veroorzaakten in het verleden een vervelend getik.Mss werd ik daardoor wat getikt en vervelend…
De versnellingspook onderaan:vuil en verkeerd vet.
De hoes gescheurd.
Beveiligingsringetje=stukje af.
Tom aan het reinigen.
Opnieuw invetten van de middelste geleidebus.
Vuil en uitgesleten ALU-potje.
Een tweede puntslag,om niet te vergissen.
De middelste kruiskoppeling
Montage volgens de oudere bussen,gemakkelijker in te vetten.
De extra standverwarming.
Het pompje.
Een filtertje.
De remvloeistof opvangen.
.Veren zitten verkeerd gemonteerd!En blokkeren de regelinrichting.
Veren zitten verkeerd gemonteerd!
Gedemonteerd om de veren te monteren.
Remveren
Het viel mij op dat mijn achterklep niet geheel meer opende.
De nieuwe pompen in normale uitvoering.Met het gereedschap.
Het nieuwe oog wat invetten.Foto van de veer ,die niet totaal hoeft te worden verwijderd.
De clips mag na al die jaren vernieuwd worden…
De bovenste clips erin geklopt.
Zo staat de achterklep weer geheel open.
Omdat een achterruit monteren niet alleen gaat;kwam Busbart mij even helpen.
De rubber kapot snijden met een Stanleymes.
De ruit met nieuw rubber.
Ook bovenaan wat tectyl.
De eerste keer zat de ruit teveel naar rechts en werd ze weer verwijderd.
De ruit zit erin.Door de ruit zag ik Busbart zijn T3 staan.
Comma Seek and Seal.
Een produkt dat goed werkt,ook bij roesruittranden.
Het rechtse achterstuk verbergde heel wat roest.Heel wat jaren geleden stak ik deze zelf weg met polyester en een achterliggend ALU-plaatje.
Het moment is aangebroken…De bumper eraf.
Ziedaar…hihi…het zaagblad.
Omdat de ondekant ook rot was ,moet een bijkomend plaatje zelf geplooid worden.
Doordat mijn T3 op de werkbrug staat,is het aangenaam lassen.
r dient nog een randstuk te worden bijgemaakt.
aarbij is de hele T3 afgeplakt tegen nevel en stof.
Aan de binnenkant werd na epoxy de afdichting gemaakt.
Resultaat na een eerste schuursessie.
Het vlak strijken van de polyester met groot plamuurmes.
Om de kleine krassen op te vullen;een zeer fijne plamuur erover heen
Het droogblazen van de naden is zeer belangrijk.
De pottekes en pannekes…
om de grondverf te schuren met nat P800-1200
Bij het in de 2K lak zetten wordt een klokpauze ingesteld van 15 minuten ,om de lak te laten uitdampen.
Zicht vanuit de opening van het rechts achtrerlicht op de vernieuwde accuplaats.Deze zal apart worden beschreven.
Langs de achterlictopening naar de zijkant.
Na droging volgt een afplaksessie met heel speciale tape,om de lasnaden te kunnen dichten.
De witte TEC 7 mooi glad gestreken.
Met een deurslagpistooltje worden drie lagen 2K-lak aangebracht met tussentijdse uitdampingen.
De bumper erop,dient nog afgewerkt te worden.
Waarschijnlijk heeft een vastzittend oranje mijn witte kleur beïnvloed.Sedert ik mijn verf niet meer zelf maak,heb ik nu al een vierde soort LD90 wit op mijn T3.Dat wordt in de toekomst een hele overspuiting.In ieder geval is er aan dit hoekje nu minder voorbereiding aan om te overspuiten.
Zo zag de ingedeukte wielrand er uit.
Het stuk goed bekeken en opgemeten.
Het aanpassen
Met enkele puntjes vast gelast.
Volledig gelast.
De geschuurde zwarte plamuur.
Het geheel in de epoxy
Ziet er goed uit.
terug de afplaktape verwijderen.
erug afgeplakt en ontvet en met een deurslagpistookl bijgepoten in drie lagen met tussendoor uitdamptijden.
Dezelfde bus ,bijna drie jaar later.26062011. Geen roest te bespeuren op het herstelde deel.
Dezelfde bus ,bijna drie jaar later.26062011. Geen roest te bespeuren.
Dezelfde bus ,bijna drie jaar later.
Daar de originele anti-dreun gescheurd lag,werd deze vernieuwd.Eerst werd een laag 2K-epoxy gespoten
De plastiekdelen werden gewassen,dan ontvet en daarna met kleine stukken anti-dreun beplakt.Om deze stukken zichtbaar te maken moest ik de foto vermoorden.
Onder de stoelen=anti-dreunplaat.
Tegen de voorzijde=anti-dreunplaatje. Zo ook op de onderkant van het metalen dashboard.
Om het gedreun van de koelventilator te verminderen werd op het ventilatorhuis ook een stukje geplakt,terwijl de radiator werd vernieuwd.De plakband wijst op een bloedende vinger,welke later beter verzorgd werd.De T3 gaat vóór alles
Nadat het rempotje is leeggezogen,worden de vorste remleidingen leeggezogen,om niet te smossen.
De remklauw=praktiisch muurvast.
De zuigers proberen uitblazen met 10kg luchtdruk.
Na het verwijderen van de zuigers,blijkt hoeveel vuil er inzit.
De borstelmachine om de remklauwen te ontroesten.
Truc om het naafpotje te verwijderen.
Zodat de lagers water konden binnen krijgen en gaan roesten.
Blazen om de zuigers eruit te krijgen.
Met behulp van twee serganten wordt de losse zuiger tegen gehouden
Omdat deze zuiger zo vast zat…
Het voorste schakelbakje enkel gereinigd.
De schuifdeurrail reinigen.
Zo zou het moeten komen.De afstand tussen band en deur.
De scharnierarm sluit test.
Een nieuwe 80Ah-740A wordt geladen.
Andere langsliggers voor de dieseltank worden hier gespoten
De uitlaatbocht.
Allemaal rare vuile dingen.
Roken door verneveling.
Overal mistig.
Oscar voelt zich goed ,zo gewassen worden tussen de schaars geklede vrouwen.
KIJK?DIT IS NU EEN ECHTE PLAS ONDER OSCAR!!!
Nu blijkt dat Oscar GEEN mistachterlicht heeft.Er kan gewoon geen lampje in!Dat is een interieur van een ouder model van voor 1982.Op mijn zolder heb ik waarschijnlijk wel zo’n interieur liggen ,waarin een mistachterlichtlamp kan zitten.Overigens zijn alle lampen zwartgebrand.
De achterwielbouten=ééntje is een rare..
Hierachter moet ik die vastgeroeste bout doorzagen om de draagarmen te kunnen verwijderen.Nu droogt Oscar uit tussen de mooie vrouwen,dus tegen morgen staat hij zeker weer droog.Na deze ene vuile natte nacht kan ik vanaf nu properder werken.Dat was dus eenmaal vuil werk
De vuile verroeste schroeven zullen door deze RVS ex. worden vervangen.
Omdat de stuurbekrachtigingsolie op een minimum peil staat draai ik alles los….
steek er de gereonigde plastic delen en veer terug in…
De ingelijmde kant voor de rubber.
De rechter voorpinker blinkt uit van piraterij.Dit is geen juist stuk…Het goede haal ik van mijn zolder.
Nieuwe klemmen met de juiste lamphouder.
En kijk ,de rechtse kant met mooie RVS schroeven,als nieuw.
Bij de grijze waren ze ook zo mat.
Een sfeerbeeld met de TL-lamp achterin.
De gepollierde achteruit blinkt zo dat ik er zelfs een calendergirl in zie.
Een blik op de zelfgemaakte intercoolerbuizen.Ferm werk.
Ha, de fout aan de achterremmen is gevonden=halve herstelling,slecht gedaan.Remtrommels uitgedraaid.
gaan deze te ver open ,gaan deze gevaarlijk lekken en maken ze ook de nieuwe remvoeringen kapot.
Ook de achterste remflexibels zijn aan vervanging toe.Die moeten toch los.
samen met de rubbertjes van de remklauwen.Als dit alles samen met de achterremmen gebeurd,krijg je even goede remmen als op mijn T3.Let maar op dat je de eerste keer dat je remt niet door de voorruit vliegt!Dat is nu ook mijn bedoeling niet….
Een globaal roest zicht van de voorste onderkant,dat binnenkort tot het verleden moet horen.
De flexibel wil niet los,zoals gedacht,dus doorknippen.
Met mijn 1meter lang wringijzer los ik de schokdemperbout. Deze dure KONI koersschokdempers zijn nog in topconditie. Soortgelijke zaten onder mijn Alfa destijds….wat was ik maar jong gebleven….
Een kijk op het geheel.
Op een moment krik ik Oscar wat op en vliegt de kom uit de krik,vliegt de veer in het rond en valt Oscar op de driepikkel,welke ik er gelukkig had gezet als veiligheid. Betrokkene komt er met de schrik van af…
Deze zes cardanbouten moeten allemaal los.
De cardan wordt geklemd met de kettingtang.
De cardan gelost.
Een zwaar gepruts om de draagarmbouten eruit te krijgen,wel zonder zagen.
Zoals iedere T3,roest onder de veren.
Aan de rechterkant komen de remleidingen wel los.Bij die T3’s weet je’t toch nooit……
Om de remtrommels vast te houdenzitten er in die twee gaten normaal twee boutjes van M6.Die zaten er niet.
Alle stukjes blinken nog…Helaas remvoeringen die onder de remolie zaten komen nooit meer goed.Die olie trekt in de voering….
Even wat vloeken…Oscar uitmaken voor roestbak…Nog maar eens denken dat ’t voor een wijs meiske is.
Ja,’t staat erop.
Na drie kapotte zaagbladen nog eens tieren ,vloeken en brullen tot Oscar er stil van wordt en zich tot slot niet geeft!
Niet opgeven,moet kunnen.
Het gereedschap en zijn slachtoffers.
Sfeerbeeld van de rechtse kant,na een nacht krachtpatserij.
Deze versleten trekstangrubbers heb ik hier al.
De schokdempermoer en schokdemperdraad verroest omdat de plastickap er niet opzit,noch kopervet is gebruikt.
Om de vaszittende moer te kunnen lossen,moet de demperschroefdraad kunnen vastgehouden worden.
Een fotografe zou uitkomst brengen.
De Afrikaanse dempers zijn al meer roest dan mijn 10 jaar oude Monroe’s!
Ik moet mij schrap zetten om geen ongelukken te doen.
Hoe die kiekens het voor mekaar hebben gekregen ,weet ik niet,maar de remblokken moeten wel kunnen over en weer schuiven….
Zelfs het montagemateriaal waaronder de veer en de verende veiligheidsassen werden versleten en verroest weer gemonteerd.Die mensen die deze remmen monteerden hebben geen verantwoordelijkheidsgevoel,denk ik.
Zicht op de slechte,te harde remblokken.
Nochtans nog dik genoeg ,maar van slechte kwaliteit.
Alle maten nameten
Hierbij bevestigd.Alles net iets anders.Wat ik beoogt had voor je budgetbesparing valt in het waterDeze reserveremschijven waren voor mijn T3 bedoeld,maar passen dus ook niet op mijn T3..
Foto zonder statief,vat met ontvetter voor mijn wastafel,dat op was…En omdat Oscar zo vettig is aan zijn remdelen kan dit niet zonder investeren.De rest zijn stukken voor Oscar.
Aan alle twee de lichten zijn de rubbermantels kapot.
De rechtse kant ook opgepoetst en 4 nieuwe RVS schroeven maken Oscar weer toonbaar langs achter.
Aan de rechtse kant dienen de gummilagers uitgeperst met een trekker.
Aan de linse kant kunnen de gummi’s er worden uitgetrokken met het andere systeem.
Zonder de flens te verwijderen is het moeilijk werken aan de remmen,met al die veren.
Een nieuwe remvoering moet ruw zijn,hier topkwaliteit van FERODO.De andere is door remolielek aan de pompen een glijbaan geworden.Daardoor kon je ook doorrijden met opgetrokken handrem.Dat zal in de toekomst niet meer mogelijk zijn.De handrem zal een echte rem zijn.
Kijk,Auto 5 monteerde de oude versleten rubbers(rechts),waardoor de schokdempers van n het begin niet kunnen voldoen… Links ligt een zelfde,maar nieuw.Ik ken dat probleem ,op de achterzijde een zakje vol originele VAG rubbers
De blokken dien ik eruit te kloppen.
Vuile remolie,vieze remklauwen.Nomaal volstaat perslucht om de zuigers eruit te blazen,de ene gaat moeizaam.
Ongelooflijk hard kloppen …
Met de dankbare borstelmachine schuren.
Zo worden de opgepoetste zuigers met afdichtingen gemonteerd met wit remvet van Até.
En op de zuiger geschoven
Met perslucht wordt de werking van de zuigers gecontroleerd of deze goed schuiven.
De dop 46 mm om de achterasbouten vast te zetten met 50kg met opzij twee korte verlengstukjes.
Speciale schuurborsteltjes om Oscar te schuren met perslucht.
De as wordt geblokkeerd
DE moer lost eindelijk
Rechts de Monroe rubbers,inks de veel hardere originele.
De trommels dien te worden gespoten om niet zo snel te roesten.
Ravage in de garage.
Oscar onder de plastiek
De vier bevestigingen in de epoxy,met de borstel.
Deze ook al.
De voorkant: bij andere T3’s gaat deze fusee in 5 min. los. Na 50 min breekt de bout van mijn handje en is het nog niet los!Die Oscar is een krachtpatser of zoiets.
Van een andere sloop-T3 bewaarde ik de remleidingen als voorbeeld.
De kapotte lagers van mijn bus als voorbeeld. 103 euro en tien uren werk..per kant
Het versnellingspookbakje,vòòr de demontage
Onder de T3 stoelen kan men een batterij plaatsen met een beperkte hoogte van 175mm.Dit om aanraking te voorkomen met de stoelgeleiding.
Om de batterij te kunnen plaatsen moet veelal de optionele draaiplateau worden verwijderd.
Een startbatterij onder de passagiersstoel,vastgemaakt met zelfgemaakte beugel.
Aan passagierszijde is de hoogte van 175mm gerespecteerd en glijdt de bank wel tot het einde.Bemerk de eenvoudige afgezekerde bekabeling naar de druppellader.
Een zelfgemaakte afdekplaat in de T3-dieselmotorruimte.
Bij het demonteren werd het einde van de klem bevestigd.
Een andere batterijklem zag er ook verdacht uit…
En deze brak ook al door.
Kris is vaste klant,bij deze afsleepdienst.
En de halve brug eronder schuiven.
De cardans gingen met gemak los.
Uiteindelijk komt de splitpen los.
De aandrijfflens aftrekken.
Na het verwijderen van de aandrijfflens,zicht op de lekkende keerring.
De slagtrekker bewees weer zijn dienst.
Detail van de oude oliekeerring met lastang.
Een flens met de afdichtdoppen,die vernieuwd werden.
Met behulp van de 1″-46mm dop en kort verlengstuk…..
De nieuwe cardan-koppelingen
Wat testen of de cardans goed draaien.
De vernieuwde cardans.
Zicht op de met 4.5kg aangetrokken cardans.
Zicht op de met 4.5kg aangetrokken cardans.
Omdat de v-bak olie eraf moest,3.85L nieuwe full synthetic 75W90 met 0,15L HPLS van Wynn’s.
De dieselpomp van een T3.JX
Om de krukas te verdraaien met veeltand,vijlde ik een oude Mercedes sleutel bij ,zodat de dop er mooi inspant.
Het Bovenste Dode Punt kan je best wat inkleuren.
De meetklok op het BDP. Nadat de motor zover naar links is gedraaid tot de klok niet meer beweegt,dan op ”0” zetten en weer naar rechts draaien tot BDP.
Met de cardansleutel één der blokkeerbouten lossen.
Om zo’n polie te lossen gebruik ik mijn onmisbare kettingsleutel.
Als de pomp los is kan men beter aan de koude startkabel.
Het koude start spanboutje.
De aanvoer is groter..
en blik op de zelfgemaakte schakelaar.
Ondertussen nog een compressietest.
En een cylinderlektest om de motor te controleren.
Na de twee wielen te hebben losgetrokken,de T3 omhoog krikken.Ik liet voor de 25ste verjaardag van mijn garagekrik enkele verlengstukken maken
Daarna met half open remsleutels de flexibels lossen.
De handrem regeling wat lossen en het kabeleinde naar het grotere binnengedeelte verschuiven,Zo wordt deze er uitgehaakt.
Hier is de kabel uit de zitting geschoven.
En ziedaar,de gripeerde bout is,zoals gewoonlijk afgebroken
De schrobzaag is het instrument om mij eens uit te leven op een T3 .We vliegen er in….Is het liefste wat ik doe ,bij elke auto.
Nog eens aan de andere kant.
Een overzicht van de losse achterarm,waarvan ik de cardans niet los schroefde.
Nog een stuk verder uit.
De binnenste rubber is er uit.
Met vaseline-spray insmeren,zodat de rubber goed kan schuiven. Let hier op,gebrulk van olie doet rubber zwellen.
Daarna gaat de spanband automatisch mee tot de tweede rand
Dan maar de andere kant terug persen.
Ook bij een 1990 ontstaat er al roest onder de plastiek onderleggers.
De montage van nieuwe remflexibels is normaal ,na 17 jaar.
Aan de linkerkant ,dezelfde miserie. Met de 1 meterhefboom de bout proberen afbreken.
De doorgezaagde kop komt los.
De binnenste rubber lijkt nog heel mooi,maar gaat eruit.
De trekker gaat scheef…
Even weer recht gezet.
Even met de luchtfrees met rond schuurpapier erdoor
Dan de spanband op de rand en op het metaal rand gedeelte.
De rubber zou er moeten door zitten..
Dit werd ook aangepakt
De twee kleine boutjes verwijderen om de trommel te verwijderen.
De bovenste revetten zijn net aan het inslijten. Hoe noem dat liedje? Blijven rijden ..Olee.
Ach,versleten
Bij remvernieuwing zullen ook de trommels erbij horen.
Hier twee vernieuwde bovenste draagarmen,met nieuwe gummi-lagers en nieuwe bovenste fusees.De kapotte gummi-lagers in de draagarmen zijn veelal oorzaak van gekraak of gepiep.
Pas gemonteerde draagarm
De stand van de speciale lange inbusbout wordt best aangeduid,om de uitlijning wat te behouden.
Met een ”slecht” handje was de miserie niet los te krijgen. Ondertussen schafte ik mij een goed KuKKo handje aan.
De inbusbouten van de bovenste fusee worden vernieuwd.
Vuile toestanden.
Zo ook de andere kant.
Gummilager verwijderd.
De buitenkant
Zit er zo op.
Het opkuisen vòòr het lassen.
Vastdraaien van de fusee.
Ontvetten
Ondersteunen van het wiel…ook omdat de schokdempers werden vernieuwd.
Eerst met de pneumatische zaag de lasjes doorgezaagd,daarna met de borstelmachine de ontroest.
De kapotte afgekeurde fusee.
De ltankleidingen zitten steeds in de weg.
De regelinbusbouten en rondelen zijn verschillende.Bij de oudste T3’s hebben deze bouten één enkele platte kant. Bij de jongere T3’s hebben deze twee platte kanten.
Geen enkele T3 ontsnapt eraan…
De Batterij bij de DG.
De druppellader ,welke door stekkerverwisseling voor alle twee de batterijen kan dienen.
De druoppellader van mijn T3,de rode bak. Andere is de potkrik 5 ton. De zwarte is de Eberspächerverwarming op diesel. Rechts de huishodbatterij.
De batterijtester met ingewerkte weerstand
10 sec de weerstand activeren,resultaat,batterij niet meer OK
Terug afgeplakt voor de TEC7 naad.Het platstrijken.
De TEC7 platgestreken.
Terug nauw afgeplakt. En ontvetten.
Het spuiten van 3 lagen 2K witte lak met uitdamptijd neemt zo’n driekwartuur in beslag.
De eindafwerking=blazen (voorlopig?)weg.
De bovenste fusee ging nu ook al moeilijk beginnen doen. Maar niet met mij!
Daarom sleep ik een stuk van het draadeinde af om een betere pak aan het onding te hebben.
Met mijn slecht aangepast handje er op los.
Het gepaste klemmetje uitzoeken…
Het gaspedaal is bevestigd met twee speciale poprevetten,welke ik in de Volvo garage haalde.
Hier zie je hoe een gaspedaal-arm na 340 000km uitgesletn is.
Vooraleer de zwarte plastieken kap naar achter te schuiven kan het raadzaam zijn om de kabelmantel van eventuele tectyl te ontdoen.Dan zal de kap beter achteruit schuiven.
Aan de onderkant van het pedaal kleefde ik dubbelzijdige tape.
Het pedaal terug vast gezet met twee Volvo revetten en rondelen
Let er bij op ,de oude rubbermat scheurt snel op de plaats van het gaspedaal bij het uithalen of terug plaatsen.
Het scharnierpunt ingevet.
Het gaspedaalscharnierpunt.
Met een uitschuifbare steun van een oude ledepop maakte ik een pedaalduwer.Deze steunt tegen het stuur en kan ook gebruikt worden om alleen de remlichten te controleren bvb.
Ondertussen de gevaarlijk versleten pedaalrubbers verniewen.
Mijn pedaalrubbers worden tijdig vervangen.
Het monteren van de pedaalrubbers gaat gemakkelijker door deze op te warmen.
De vier mini-schroefjes,welke infeite nog te lang zijn.
De ophangpunten van de mat durven nogal eens lossen . Daartoe ontvette ik de stukjes en de interieurplaat en plakte deze weer aan met butyltape..
De T3 van de laatste serie met de ”lange” Girling remmen. Bij mankende werking of vastzitten word de remklauw kompleet verwijderd.Met een remsleutel 14mm en een 11mm wordt de remleiding van de flexibel verwijderd.
De twee grote bouten verwijderen.
Een 13mm dop om de 2 geborgde moeren te verwijderen om de remklauw te verwijderen…
Vuil boeltje.
Om de zuiger uit de zitting te krijgen,even blazen met perslucht.
Zo schuift de zuiger eruit.
De remklauw,zwaar aangetast.
Het bevuilde slib,zou remolie moeten zijn…
Close-up van de binnenzijde=echt vies boeltje.
Een veiligheidsbout brak af,maar draaaide er gelukkig goed uit. Gelukkig had ik deze speciale bout,welke Loctite behoeft,nog in voorraad.
Alles wordt gereinigd.
Ook de borstelmachine is van de partij;om de brokken roest af te krijgen.
Het dure setje zit per wiel verpakt met ook bijkomende rubbertjes en het nodige remvet..Dus twee doosjes nodig.Want zo’n werken worden steeds aan beide kanten uitgevoerd,om evenwichtig te remmen.
Het goedkopere merk geeft enkel het hoogst nodige,en voor twee remklauwen.Dus maar één doosje nodig.
Wat ronde schuurmiddelen kwamen van pas;om alles op te polieren.
Met de borstelmachine er op los.
Aan het reinigen.
Lange schuurplank voor de remblokken. Hier is alles gereinigd.
Net vòòr de montage.
De rubberring wordt in de zitting geplaatst . Nadien wordt de afsluitrubber half op de cilinder geschoven en dan eerst in de zitting prutsen,waarna de cilinder in de zitting wordt geduwd.Hiierbij wordt gebruik gemaakt van Até speciaal wit remvet.
Met gebruik van kopervet op de schuivende delen en aan de twee grote bouten werd dit weer gemonteerd. De 13mm die normaal steeds dienen te worden vernieuwd,werden herbruikt met Loctite aan. De recente remblokken werden hergebruikt en de versleten remschijven ook.Het vernieuwen van de remschijven volgt later,als de kas weer vol is…
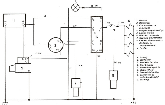
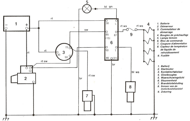
Het duidelijke voorgloeischema.
VWT3 documentatie
VWT3 documentatie
Links achteraan bevindt zich de zwarte kast waarin het voorgloeirelais”60.” zit met eronder de fragiele 50A zekering. Voor ev 5cyl. wordt dit een 80A zekering.
Het relais ”60.” en de reserve zekeringen behoren bij de eerste hulp gevallen.
De JX rijdt de oprijbrug op.De defekte linkse achteruitrijlamp werd nadien vernieuwd.
Pierre met zijn ex-gestolen JX.
Bij een koppeling monteren komt meer bijkijken dan enkel de koppeling.
Oliekeerringen,glijhuis en nieuwe cardan-rekbouten met opnieuw gespoten cardanboutplaatjes.
Die afdekplastics waren eruit geduwd doordat er veel te veel bakolie in was.De bakolie liep zo uit de cardans bij het lossen van de rekbouten.
Pierre komt al lachend vanonder zijn bus met de bak op de kriksteun.
Het koppelingshuis was heel vuil.
Vuil kuiswerk.
Ha,de koppelingsplaat is ws door stilsrand blijven plakken en zo losgekomen van de revetten.
Oude en nieuwe koppelinsplaat.
Het vliegwiel losdraaien.
Met een verlengstuk
Kleine stukken afwassen voor een propere montage.
Het krukaskeerringhuis eraf.
Om de krukaskeerring te vernieuwen met aangepast materiaal.
Even kijken of deze overal gelijk zit.
Aandraaien.
Het oude toplagertje zat serieus vast.
Wel vlot werken met het aangepast gereedschap.
Met de VAG mal wordt de krukaskeerring gemonteerd.
De afdekplaat er weer op.
De nieuwe drukgroep.
Het vliegwiel met de zes nieuwe rekbouten.
In de v-bak worden twee parkerschroeven in de oude oliekeerring geschroefd.
Een friemelwerkje.
De v-bak wordt vast gehouden door een zelf gemaakte steun op de rolkrik.
Met ketting en slagtrekker aan de parkerschroeven…
is de oliekeerring er zo uit.
Leuk spul.
Dat is echt handig,die slagtrekker
Door teveel aan bakolie waren de afdekplastics eruit geduwd.
Demonstratiemateriaal
Afdekplastic in de cardanflens.
De massabout was afgebroken.Dus werd deze uitgeboord.
Daarna met een M8-tap doorgelopen.
De bouten van de koppelingsnemer worden best steeds vernieuwd,om ze nog los te krijgen.
De vier revetten van de koppelingsplaat afgezaagd.
Het middenste schuifstuk van de koppelingsplaat…
kan van pas komen om een prise-as weer vlot te maken
De JX Turbo op steuntjes.
Omdat het sneeuwde,ook mijn T3 binnen gezet.
De Eberspächer-uitlaat met originele VAG-bocht.
De turbo verwijderen
De olieretourslang.
De turbo van bijna 3 jaar oud met wat olie.
Op de zwarte plaats was de collector los gekomen en de dichting verdwenen.
Tapeind afgebroken.
Nieuwe schroefdraad tappen.
Ook de inlaatcollector verwijderd.
Bij de vervang-turbo werd destijds een dichting bijgeleverd.
Indraaien tapeinden.
Alles vastgezet met nieuwe moeren en dubbel ter bescherming van de schroefdraad.
Met de momentsleutel vastgezet.
Door een verkeerde handeling kreeg ik de turbo in mijn gezicht.Aaai.
De ”gehate” turbo
Turbo,klaar voor montage.
Vastschroeven XZN-bouten met kardansleutel.
En met de momentsleutel.
De oliedrukleiding vast met half open sleutel.
De olieretourleiding vast.
Een truc om de uitlaat alleen te kunnen monteren. As schroevendraaier doorsteken en vastklemmen.
Montage uitlaatbocht aan turbo.
Spanning uitlaat uitregelen.
De oliefilter vullen voor montage.
De Végé revisiemotor ziet er na 32 maanden nog droog uit.
Alles terug gemonteerd.
Het eindstuk is van mindere kwaliteit en roest.
Het droge carter na al die tijd,een voorbeeld.
De turbo terug gemonteerd.
Ik heb hier nog wat foto’s bijgplaatst,van in april 2008 toen de motor en turbo vernieuwd werden.Zicht op de fragiele turbo-olieleiding.
Een nieuwe turbo in de doos.
Nieuwe dichtingen en draadeinden,bijgeleverd.
De turbo-oliedrukleiding.
Het vast zetten van de oliedrukleiding is een must.
De hele dure XZN bouten aan de inlaat.
Op de linkernaafas zit de kabel door het naafafdekpotje vast met een klein circlips.Eerst dient daarvoor de lijmdeklaag te worden verwijderd.
Met een fijne pin kan men de circlips weghalen. Let er op ,deze kan ver weg vliegen… Niet naar de maan,wel in de mand bvb.
De achterkant ,waar de km-kabel binnenkomt.
De kabel eruit trekken.
Soms is de rubberafsluiting,waar de km-kabel doorloopt totaal versleten…
Dit is zo’n rubbertje,waar de kabel doorheen loopt en is van belang voor het waterafdichten van de wiellagers.
Eh,ziedaar de kabel.
Bij terug monteren dient er worden opgelet dat het vierkantig gat niet te erg is rondgesleten.DIT IS ZEER BELANGRIJK.Anders dient dit dekseltje te worden vernieuwd,daar dit een trillende kilometerteller kan veroorzaken .Het dekseltje wordt nog niet vastgeklopt.
De kabel wordt er doorgetrokken met een fijne bektang.
Daarna wordt de circlips gemonteerd.
Met een overpassende dop wordt het dekseltje op zijn plaats geklopt.
Daarna wordt dit stuk ontvet.
Met TEC 7 lijm wordt de kabel afgedicht. Deze afdichting is ZEER BELANGRIJK,anders gaat het wiellager binnen de kortste keren de brui aan geven. En iemand ,die het tegen kwam kan het weten…
Het afgewerkt dekseltje .Potdicht.
Bij de demontage wordt de volgorde gerespecteerd. Als men eerst de klepspeling opmeet en ook de afstelplaatjes opmeet bij de demontage;kan men zo de klepspeling aanpassen met gedemonteerde klepstoters.
De eerste cylinder en de vierde eerst aan de beurt.Hier de eerste cylinder.
De klepveren worden ingedrukt om de 2 klemmen te verwijdreren met een staafmagneet.
Cylinder 4 aan de beurt.
Een algemeen zicht.
De oude klepsteelafdichting zit muurvast en wordt met behulp van een speciale tang eraf gehaald.
Soms moest zelfs de Snap-On hefboom worden gebruikt.
Het verschil ts oud en nieuw.
Alvorens de nieuwe te monteren wordt een lexaan hoedje op de klepsteel gemonteerd om montagebeschadiging te voorkomen. Hier wordt de nieuwe afdichting ingeolied.
Met het speciale optrompgereedschap wordt de nieuwe afdichting op de klepsteelgeleider geklopt.
Daarna worden de veren terug gemonteerd…
het monteren van de klepklemmen gaat beter met een tweede man en een fijne lange bektang.
De onderste nokkenas is volledig ingesleten…
De nokkenasdichtng wordt best vernieuwd.Verschil ts oud en nieuw.
De nokkenasschalen worden kruislings vastgezet op slechts 2kg.
De Hazet-tang om de klepstoters en opvulplaatjes te nemen.
De Hazet tang om de afdichtingen te verwijderen.
De steel om de nieuwe afdichting te monteren.
Het Hazet wringijzer om de klepstoters naar beneden te drukken,om zo de opvulplaatjes te kunnen pakken.
Een doos opvulplaatjes en de nodige micrometer om de klepspeling tre corrigeren.
Het nodige afstelgereedschap voor de distribuyieriem
Bijna alle speciaal gereedschap om aan de T3 dieselmotor te werken.
De riemspannner,gebruikt om de distributieriemspanning na te kijken.
Een blik op de oude PVC-koelbuizen van een T3 uit 1986.Let op:Tot eind 1984 zijn het smallere buizen,met alles anders.
Na het verwijderen van de brandstoftank…
stelde ik vast dat hier een niet originele spanband is gebruikt,om de twee PVC leidingen aan elkaar te klemmen.
Met een slangentang worden de slangen verwijderd.
Zowel vooraan als achteraan zijn de buisaansluitingen kapot.
Achteraan wordt de metalen klips eruit gewipt met de Midlock 1001 klipstool.
Een beeld van de metalen klips.
Let er op de klipsen op de juiste plaats te houden. Er zit verschil in de oude en nieuwe klipsen.
Blik op een kapot uiteinde.
De oude koelbuizen,samen met de nieuwe koelbuizen.
Het midden van de verbindingsstukken opmeten en aftekenen op de RVS buizen.
De rubberen tussenverbindingen worden langzaam opgewarmd in warme luchtbuizen.
De hete rubbers met vaseline opgeschoven.
De voorste slangen zijn meestal ook einde leven.
De oude slangen zijn slap geworden.
En worden vernieuwd door originele VAG exemplaren.
Het opwarmen van de nieuwe radiatorslangen.
De aansluiting aan de recente radiator.
Een zicht op het midden met de rubberen tussenstukken.
Het monteren van de metalen klips vooraan vereist wat klemgereedschap.
Ook de krik komt er aan te pas.
Vooraan zit de metalen klips snel terug.
Een beeld hoe de klips achteraan vast moet komen.
Met behulp van een fijne griptang gaat dit vrij goed,na het omhoog krikken van de buizen.
Ter hoogte van de dwarsbalk worden de buizen met een kettingtang bij elkaar genepen.
De klem inhaken op deze plaats is een geduldwerkje.
Met de krik slechts onder één buis opkrkken ,daar het chassis hier scheef loopt.
De buizen op hun plaats.
In de resterende opening van de inklipsgaten thv de dwarsbalk schroefde aan beide kanten ik een parkerschroef ,om te voorkomen dat de klips uit de opening zou schieten.
Zicht aan de voorzijde.
De vewarmingsslangen hangen vast aan het versnellingspookbakje.
De verwarmingsslang draait zich thv de voorkant.
Achteraanzicht
Een zicht van in het midden naar de voorkant.
Nog een zicht achteraan.
Het leegzuigen van het koelsysteem ,met geopend ontluchtingsventiel.
Met behulp van een eenvoudige alleszuiger.
Met behulp van een eenvoudige alleszuiger.
Het drukvat met de precisiedrukmeter en aangepaste dop.
De sluiting werd aangepast.
De 17.5 L koelvloeistof in 10 minuten erop en ontlucht.
De gevulde slang op het expantietankje.
Ook het expantievatje,sensor en O-ring zijn onderhevig aan ouderdom.
Het koelcircuit onder druk gezet,kraan dicht.Zo wordt een lektest uitgevoerd.De meter mag niet zakken.
De nieuwe Nissens radiatoren hebben een plastieken ontluchtingsnippel…
Na een flinke rit de 35cm hoge halve brug oprijden.
Motor op 2500tr/min en het ventiel openen.
De stand van het bijvultankje bij warme motor.
Na het snel afsluiten van het expantietankje wordt het bijvultankje automatisch op max.niveau gezet door de ontstane overdruk..
Het verwijderen van een gebruikte radiator,na 100 000km
Het ventilatorhuis met anti-dreunplaatje.
De nieuwe radiator met ventilatorhuis en ventilator.
De boven- en onderkant van de radiator werd gespoten in een 2K-vernis ter bescherming.
Ook de kachelradiator dient soms te worden vernieuwd.
Twee soorten modellen van waterpomp. Tijdig vernieuwen.
De RVS koelbuizen die de broze lekkende PVC buizen vervangen.
Meten op goede doorstroming van de radiator,tempperatuur net na het ontluchten. Praktisch overal even warm.
Temperatuurmeting boven links.
Temperatuurmeting boven rechts
Temperatuurmeting onder links
Temperatuurmeting onder links
De Co tester.
Ook alle sensoren vernieuwd. Ook de slang ts waterpomp en motor.
De Leitenberger KVB 02,gemaakt om het koelcircuit te ledigen,te vullen zonder luchtbellen en op lekken te testen.
Opgeborgen in een onhandige showcase.
De nieuwe opberging met een beitel eruit gehaald.
Stuk plastiek eruit.
Aanpassing van de opbergkoffer.
De vacuümmeter met twee kranen.
Eén of ander ventiel
Na aansluiting op een luchtcompressor en door de twee kranen te verdraaien,past men deze aan voor de verschillende functies.
De vacuümmeter met lektest-graduatie.
Bij een ander Leitenberger-toestel (cylinderkoptester) had ik de VW-dop al bijbesteld….
Even wat spul bijeen gezocht.
De universele dop vervangen door de VW-dop,om geen verlies te hebben.
De vacuümtrekker werkt niet op deT3!Deze trekt alle slangen dicht,zodat er geen vloeistof meer door kan.
Aan de compressordruk ligt het niet…
De koplamp heeft twee regelschroeven,
één regelschroef voor de hoogte en één voor te centreren.
Die twee schroefjes durven vastgeroest komen te zitten.Via een reserve-exemplaar kon ik deze vervangen.
De twee vastzittende regelschroeven.
De parkerkop is snel uitgesleten,als de schroef niet vlot draait
De binnenring dient te worden verwijderd.
Met behulp van een vice griptang worden de witte plastieken 90° gedraaid.
Bij één der regelschroeven was de kop uitgesleten.
Voordat de koplamp wordt terug geplaatst,ook nog de H4 lamp vernieuwd.
De nieuwe koppelingsgever voor de T3.
Eerst het filtertje verwijderd uit het remvloeistofreservoir.
Om met de grote handopzuigpomp de remolie uit het potje te zuigen.Zo wordt er het minst remvloeistof gemorst.
Het losmaken van de koppelingsdarm gaat vrij gemakkelijk en geeft zo wat speling bij het verwijderen van de onderliggende pomp.
Met een half open remleidingsleutel 12mm de leiding losgeschroefd.
Twee boutjes met 13mm kop om de pomp te verwijderen.
De pomp naar beneden getrokken,waarbij de duwas is blijven hangen.Deze duwas past in het gat van de rubbermantel.
Met de klipstang verwijderde ik de koppelingsslang.
Oude en nieuwe koppelingsgever naast elkaar.
Op de slang monteerde ik een kleine spanband bij de nieuwe pomp.
De eventuele gemorste remolie verwijderd met aktief schuim.
De nieuwe remolie erop met trechter.
1Kg luchtdruk erop en achteraan de ontluchtingsnippel van de nemer open tot de nieuwe remvloeistof zichtbaar doorvloeit,zonder luchtbellen.
Alhoewel de remvloeistof geen kans krijgt om oud te worden bij mij,is de afgelaten vloeistof toch vuil.En een nieuwe pomp vraagt nieuwe remvloeistof
Het ontluchten kan ook met een vacuümpomp gebeuren,zoals hier te zien.
Op de tekening,de gezochte onderdelen.
De laatste leiding aan de koppelingsnemer is niet meer verkrigbaar en werd bij mijn T3 al eens vervangen door een nylon leiding.Op mijn zolder vond ik echter nog een goede originele leiding.
Die nylonleiding zat muurvast.
Nu was het tweede stuk nylon ingesleten en niet meer verkrijgbaar
Zelfs niet met de griptang.
Dan maar afgeknipt.Omdat de leiding een iets grotere diameter heeft dan normale remleiding;moest ik een oud stukje recuperen van op mijn zoldertje.
De stukjes van de flexibel.
Nieuwe stukjes…
leiden tot een verkeerd stuk,dat niet bruikbaar is.
en nieuwe flens maken aan de bestaande lange leiding.
Is niet zo simpel..
Een eerste poging,zinde mij niet,daar de samenstelling in de chassisbalk zou verlopen.
Dus,de lange leiding nog een stuk korter gemaakt.
Even testen of de flens in het midden zit.
De gemaakte flens
Met een zelfgemaakte beugel en een bestelde ATE flexibel de leidingen bevestigen op de losse v-bak.
De leiding blokkeren op de beugel met een circlips.
Een vernieuwde nemer met een goede stalen leiding.
gekoppeld aan een ATE flexibel.
Samenstelling van stalen leiding naar flexibel.
Het ontbrekende vaste stukje aan de flexibel vast draaien met behulp van Loctite.
Het stukje dat door de chassisbalk moet lopen.
Algemeen zicht op de v-bak met koppelingsnemer en leidingen.
Het aansluiten op de lange vaste leiding .
Zicht on de T3.Het korte buisje loopt door het chassis,beschermd door een rubber omhulsel.
Zicht op de zelfgemaakte beugel op de v-bak.
De circlips verwijderen.
De koppelingsnemer-onderdelen
Een nieuw nemerpompje,als reserve.
het revisiesetje van bij Thomas Köch
Het ruimen van de cylinder
De ruimer uithalen
De driepotige cylinderruimer
Mooi geruimd
De onderdelen monteren met Até remvet
Het opkuisen van de buitenkant
De pomp ontroest
Het pompje in de 2K epoxy
Het pompje gelakt in 2K lak,gemonteerd
Defekte T3 pompen in overvloed.
Mijn koppelingspedaal werd verdacht slap…dus de koppelingsnemer demonteren
Het koppelingspedaal blijvend indrukken.
Met half open 12mm de vernieuwde leiding lossen.
Eénmaal los met een afgezaagde 12mm verder lossen.
De oude koppelingsnemer komt los.
bij het demonteren van de rubberhoes kwam de remvloeistof er zo uit.Dus lek.Was hersteld met uithonen en revisiekit,2,5 jaar geleden.
De nieuwe koppelingsnemer lag al lang klaar.
De minigrijper komt van pas.
Met de nieuwe M8 bout …
De minigrijper in beeld.
Daar hangt hij…
om daartussen de M8 bout door te steken.
Om de voorste 13 mm moer te monteren ,moet ik even onder de T3.
Om te ontuchten met de vacuümzuiger.
De ontluchtingslang op de nippel.
De remvloeistof bijvullen…
Uitzuigen tot de verse remvloeistof zichtbaar is.
Met de remnippelsleutel 7mm dichtdraaien.
De nieuwe koppelingsnemer gemonteerd.Op de M8 bouten monteerde ik een tweede moer,zodat de blote schroefdraad niet verroest.
De plaats van gebeuren.
Nog een oude pomp voor de verzameling…
De nieuw gemonteerde oliekeerring.
De krukaskeerring.
Omdat de keerring geschonden was,werd deze vervangen.
Voordien werd met de speciale trekker het naaldlager verwijderd.
Om het naaldlager te kunnen verwijderen dient het vliegwiel te worden verwijderd.
De krukas,waarde vulringen tussen zitten. Bij demontage vaan het vliegwiel moet de speling worden opgemeten en ev worden aangepast met nieuwe vulringen
Het was wat zoeken om de oude keerring te verwijderen. Tot slot bracht de kipstang Midlock 1000 weer de oplossing,waarvan geen foto.
Het vliegwiel met nieuwe veiligheidsbouten vastzetten op juiste koppel.Om de speling te meten,kan het vliegwiel wel enkele keren vast en weer los moeten..Een echt sicuur geduldwerk.
De speciale opstelling ,nodig om de speling op te meten.
Het gaat hier om honderdsten mm werk
Alle verwijderde vulringen bij elkaar.
Deze zit tegen de krukas.
Omdat deze er beschadigd uitkwam,werd deze vernieuwd.
Een brede opvulring ,welke de VAG-magazijnier niet terug vond en welke ik verving door een nieuwe normale opvulring.
Opvulringen zijn verkrijgbaar in vrschillende maten.
De maat wordt opgemeten met een micrometer.
Deze iets wat eigenaardige ring werd ook vervangen en is nodig,omdat de motor niet zou blokkeren.
Nogmaals de eigenaaardige opvulring.
De koppelingsplaat wordt gecentreerd met een oude prise-as. Recht zie je de drukgroep in aantocht,wel nog even om te draaien.
De gemonteerde drukgroep. Nieuwe rekbouten kruisgewijs ,Loctite met 6 kg en dan 90° bijtrekken
De twee neuwe witte plastiekjes ,4 koperen ringen voor toevoer en retour en 1 voor aan de klokopening in het midden. Deze laatste 12mm bout moet zeer hard worden aangedraaid.Deze gaat anders lekken.
De ringen ingepakt en opgeplakt.
Reeds in een doos,maar bij een gewicht van +-8kg op zoek naar een houten bakje.
Met piepschuimen deeltjes verpakt in karton..
Kris zijn bus werd door een man met een autoremorque met uitstekende service voor oldtimers binnen gebracht.
Daar gaat hij dan.
Kris aan het werk
Op drie uren tijd lepelde Kris er de motor uit.
Zicht op de KY motor,welke hij met mijn verlengde krik liet zakken.Terug in zal de giraffe het werk wel doen.
Op één voorwaarde mocht de motor eruit,als zijn bus aan de kant stond zodat mijn busje ook binnen kan slapen met dit koude weer..
zodat mijn huishoudbatterij wat kan bijladen voor het gebruik van de Eberspächer,zodat ik in een voorverwarmde bus kan stappen.
Kris kwam zijn inruilmotor ophalen.
De KY inruilmotor
Zijn kapotte KY met bak hijsde hij op een karretje.
Even beteuterd kijken naar zijn KY motor,waarvan de v-bak en nieuwe koppeling afmoet
Een carter en oliepomp ontbraken nog voor de omruiling.
De Végé motor van bij Auto-Passion NL wordt uit de KIA gehezen.
Met het chassisnummer kan je het één en ander ontcijferen over het type en oorsprong van de bus. Waar en wanneer is het gebouwd? Met wat USA toevoegingen.
In een Google Picasa album kwam ik een foto serie tegen van een modern busje ombouwen. Picasa albums zijn verdwenen, dus ik heb hier wat foto’s bewaard.
LeoM van het bus-forum maakte graag foto rapportages. Het laatste deel; LeoM T3 onderkantvernieuwing, deel 4. Waar Leo zijn werk laat controleren bij de uitlijning.